【流媒体网】摘要:为了促进网络发展,国家实施了“三网融合”、“宽带中国”发展战略,总局提出了“宽带广电”、“广电+”行动计划,为指导各有线电视网络运营单位采用FTTH进行网络双向化改造和建设,编制本白皮书。

1、概述
1.1 背景
为了促进网络发展,国家实施了“三网融合”、“宽带中国”发展战略,总局提出了“宽带广电”、“广电+”行动计划,要求加快有线电视网络基础设施建设,推进光纤到小区、光纤到自然村、光纤到楼,统筹兼顾同轴电缆入户和光纤入户,全面提升有线电视网络宽带速度,提高有线电视网络承载能力和水平。
鉴于有线电视网络光纤到户(以下简称“FTTH”)能够提供更高的传输带宽、更远的传输距离和更低的维护成本,是有线电视网络升级改造和建设的技术方向。同时,我国有线电视网络运营单位主要采用DOCSIS或PON+C-DOCSIS、PON+C-HPAV、PON+HINOC等技术方案进行双向HFC网络改造,基本上已实现或者可实现FTTB,拥有光纤到小区或楼头的线路资源,并积累了一定的光纤设计、建设和维护经验,具备建设FTTH网络的条件。
目前,部分有线电视网络运营单位正在开展FTTH试点工作,其中有些运营商已建成了初具规模的FTTH运营网络,但是有线电视网络运营单位对于FTTH建设模式存在不同的理解。因此,本白皮书针对这一问题,结合广电业务特点和网络规划,明确了FTTH体系架构、FTTH网络配置、安全、管理、运维等方面的基本要求,提出了RF混合、I-PON和RFoG三种典型FTTH技术方案,描述了典型场景下的FTTH网络改造演进示例。
1.2 编制目的
为指导各有线电视网络运营单位采用FTTH进行网络双向化改造和建设,编制本白皮书。
1.3 适用范围
本白皮书适用于FTTH的设计、建设/改造、运营和维护。
本白皮书不对FTTH技术指标要求和设备一致性、网络管理、网络运维的具体要求进行规范。
1.4 指导原则
本白皮书作为FTTH网络部署的指导原则,其编制遵循以下原则:
(1) 标准性原则:遵循已颁布的国家标准和行业标准,确保白皮书具有横向和纵向的兼容性;
(2) 安全性原则: FTTH技术方案选择应充分考虑广播电视安全播出和网络信息安全要求;
(3) 合理性原则:白皮书所提出的技术和工程应用原则应该在充分利用和挖掘现有有线电视电缆网络资产的前提条件下有充分的技术实现可行性;
(4) 可扩展性原则:宽带接入的用户需求和技术的发展是长期的、渐进的。基于本白皮书部署的FTTH网络应可以随着业务需求扩展和技术进步进行平滑升级,系统扩展性应符合主流技术发展的趋势;
(5) 经济性原则:确保基于本白皮书设计和施工的系统在保证性能的基础上,具有良好的经济性。
4、FTTH 概述
4.1 FTTH 网络和业务定位
FTTH属于广播电视设施,是广播电视业务承载网的一部分,承载的业务类型包括广播电视业务和广播电视宽带接入业务,应有独立的光纤接入网络基础设施,并可实现广播电视业务端到端的完整传输和运营,保障广播电视安全播出和网络信息安全。
4.2 FTTH 和HFC 的关系
在原有HFC网络基础上的FTTH网络建设是由业务驱动的一个演进过程,它应考虑原有HFC网络光纤光缆资源和接入系统的利用以实现网络平滑演进。FTTH和有线电视单向/双向HFC网络的关系如图4-1所示。

图4-1 FTTH和有线电视单向/双向HFC网络的关系
HFC网络向FTTH演进需要进行入户方式和光纤分配网络改造,并结合存量资源选择宽带接入技术方案:
(1) 入户方式演进
原有单向HFC网络或者双向HFC网络采用同轴入户,广播电视业务和宽带接入业务通过同轴分配网络接入至有线电视机顶盒和同轴宽带接入系统终端。原有HFC网络向FTTH演进后,光纤将取代同轴电缆成为有线电视网络入户的基础设施,广播电视业务和宽带接入业务将由FTTH入户终端接收和处理后再分发至用户终端。入户方式演进的关键点有:
入户光纤及其管道为有线电视网络基础设施,应保证其独立性;
根据入户环境和业务需求,确定室内业务分发方式及其信息箱、室内业务分发网络要求,制定相应规范。
(2) 分配网络改造
原有单向HFC网络或者双向HFC网络中,小区节点或楼道节点至用户家中为同轴分配网络。原有HFC网络向FTTH演进后,需要根据FTTH技术特点设计光分配网络(ODN),并在充分利用原有HFC网络光纤和管道资源的条件下进行分配网络改造。分配网络改造的关键点有:
原有业务节点至小区节点或楼道节点的光缆资源可以充分利用,并通过粗波分或者下沉OLT的方式解决光纤资源不足的问题;
HFC网络向FTTH演进可以采用同轴分配网络和光纤分配网络叠加的过渡方案,广播电视业务和部分宽带接入业务仍可通过同轴承载。
(3) 宽带接入技术方案选择
原有单向HFC网络或者双向HFC网络向FTTH演进,需要根据用户带宽需求配置或者增加宽带接入系统。宽带接入技术方案选择和系统部署的关键点有:
充分利用存量资源,在原有DOCSIS或PON+HINOC、PON+C-DOCSIS和PON+C-HPAV基础上实现网络平滑演进;
按区域统筹发展,在HFC向FTTH演进过程中逐渐统一区域内技术方案;
对网络演进和带宽扩容进行规划,选择演进方式明确、具有良好互通性的技术方案。
4.3 FTTH 网络运维与管理
为建设可运营、可管理的FTTH网络,应进行FTTH网络配置、网络管理、网络运维相关系统的规划和部署:
(1) 网络配置:根据网络演进和业务承载需求,对网络资源进行全局规划和管理,网络业务QoS和安全保障能力;
(2) 网络管理:采用统一的网络管理模型和终端管理架构,规范设备管理信息库(MIB)和终端管理数据模型,逐步建成FTTH接入网统一网管系统;
(3) 网络运维:根据FTTH接入网技术特点,开展FTTH网络施工、验收和运维工作。
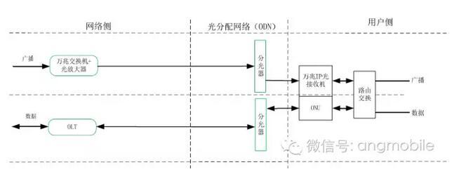
5、FTTH 体系架构
按网络位置划分,FTTH的基本组成可划分为广播与宽带接入系统、光分配网络(ODN)、网络管理系统和配置系统。有线电视FTTH接入网组成如图5-1所示。

图5-1 FTTH系统组成
广播与宽带接入系统
广播与宽带接入系统由接入系统头端和接入系统终端两部分组成。接入系统头端和接入系统终端之间通过光分配网络(ODN)连接。接入系统头端连接城域网交换节点和ODN,负责它们之间的数据转发,并通过城域网接入运营商的网络管理及配置系统。接入系统终端连接ODN和用户设备,负责它们之间的数据转发。典型的用户设备包括机顶盒、个人电脑和家庭路由器等。用户设备可以和接入系统终端集成在一个设备之中,也可以作为独立的设备存在。
不论采用何种技术形式,接入系统头端和接入系统终端之间应能保证互通性。
ODN
ODN是FTTH系统中,位于光接入系统头端和光接入系统终端之间的部分,它为接入系统提供物理传输通道。ODN是由光纤、光分路器、光连接器等无源光器件组成的点对多点的网络。根据应用场景不同,ODN也可以加入有源器件。
网络管理及配置系统
实现FTTH网络设备的管理及配置等功能。
6、FTTH 支撑业务类型及需求
FTTH承载的业务类型可以分为:
(1) 广播电视业务,如高/标清广播、4K/8K广播、VoD点播、时移电视及电视IP直播、SDV交换式视频等业务;
(2) 宽带接入业务,如宽带上网、网络视频、网络游戏、VoIP等业务。
FTTH必须支持广播电视业务,具备提供不少于6Gbps传输带宽的能力,同时具备传输超高清视频的能力。
FTTH应具备提供1Gbps宽带接入业务的能力,同时具备面向更高带宽需求的平滑升级能力。
7、FTTH 技术方案及其组网
7.1 FTTH 技术实现方式
典型的FTTH技术实现方式包括:
(1) 射频广播电视+基带PON双平台叠加模式——RF混合
下行业务采用RF和基带数字两种传输模式,分别调制到不同的光信号上。下行光信号可以通过同一根光纤传输,也可以通过不同光纤传输。
(2) 基于DOCSIS协议的全射频传输模式——RFoG
下行业务均采用射频传输模式,经频分复用后调制至光传输通道上。
(3) 基于以太网协议的全基带数字传输模式——I-PON
下行业务采用两个基带数字通道传输,分别调制到不同的光波长上,同时下行光信号可以通过同一根光纤传输,也可以通过不同光纤传输。
根据技术实现方式,FTTH中的ODN可单纤部署,亦可双纤部署。为更好保证系统扩展能力,建议ODN采用双纤部署方式。FTTH接入网中的ODN双纤部署模型如图7-1所示。

图7-1 FTTH接入网ODN双纤部署模型
7.2 RF 混合技术方案及组网
7.2.1 RF 混合技术方案
RF混合是基于射频广播技术和PON技术的一种光纤到户技术方案,其双向交互部分采用PON技术,广播通道采用射频广播技术,广播通道网络侧设备包括光发射机和光纤放大器。
RF混合技术方案如图7-2 所示。

图7-2 RF混合技术方案
7.2.2 RF 混合组网方案
RF 混合有两纤三波和单纤三波两种组网方案。
(1)RF 混合两纤三波组网方案
RF 混合两纤三波组网方案采用双纤入户,射频广播信号传输使用一纤,PON 上下行数据传输使用另一纤,射频广播信号和PON 上下行数据传输通道完全分开,避免了多波长间的干扰。
RF 混合两纤三波组网方案如图7-3 所示,射频广播信号通过入户型CATV 光接收机接收,由入户型光接收机通过RF 接口提供给机顶盒或内置机顶盒模块的电视。数据信号通过ONU接收,由ONU 通过以太网接口提供给PC 终端、融合终端或者家庭网关等设备。

图7-3 RF 混合两纤三波组网方案
(2)RF 混合单纤三波组网方案
RF 混合单纤三波组网方案中,网络侧通过波分复用/光合波器将射频广播传输光波长和PON 的下行数据传输波长复用在一起,同时在上行方向分离出PON 上行数据传输波长。用户侧通过波分复用/光分波器将射频广播传输光波长和PON 下行数据传输波长分离,同时在上行方向插入PON 上行数据传输波长。用户侧的射频广播传输光波长和PON 下行数据传输波长分离后,分别由入户型CATV 光接收机和ONU 接收。
RF 混合单纤三波方案的特点是主体光纤共用,节省光纤资源。为了保证射频广播信号与数据信号不相互干扰,波分复用/光分波器的隔离度应符合相关标准要求,FTTH 网络设计时应考虑PON 数据光波和射频电视光波间的串扰。
RF 混合单纤三波组网方案如图7-4 所示。

图7-4 RF 混合单纤三波组网方案
7.2.3 RF 混合应用特点
RF 混合技术方案适用于以下场景:
(1) 当前采用PON+HINOC、PON+C-DOCSIS和PON+C-HPAV等技术方案实现双向接入的有线电视网络,随着带宽需求增加逐步过渡到光纤到户;
(2) 农村、别墅等信号传输距离较远且传送链路无供电条件的场景下,利用PON的无源光网络实现远距离传输。
RF 混合两纤三波方案中,光接收机和ONU 为可拆分的模块或设备,更适用于广播电视业务和宽带接入业务部署不同步的场景。
RF 混合技术方案可以通过减小分光比或者PON 系统升级实现宽带提速。
7.3 RFoG 技术方案及组网
7.3.1 RFoG 技术方案
RFoG 是由ANSI/SCTE 174-2010 标准所定义的一种技术方案,实现在一个全光纤构成的PON 网络上,兼容HFC 的所有信号传输,包括模拟电视、数字电视、互动电视、VoIP 和DOCSIS信号等。RFoG 技术方案如图7-5 所示。

图7-5 RFoG技术方案
RFoG 技术方案的光结构由原先HFC 的点对点结构演变为点对多点结构,传统的光站演变为单个家庭用户使用或少量用户共用的微型光站,称为RFoG ONU (简写为R-ONU)。在R-ONU 之后信号还原为传统的射频方式,可以为单个或多个家庭使用。RFoG 采用突发方式回传光信号。
RFoG 方案通过在分前端增加合波器、在光节点增加分光器,并用皮线光缆替换原有线电视网络中光节点到用户的同轴分配网,实现HFC 网络向FTTH 的过渡。
7.3.2 RFoG 应用特点
RFoG 系统可以运行在无源或有源ODN 上。与传统HFC 网络相比,RFoG 上行方向R-ONU与反向光接收机构成一个“多点对一点”的系统,R-ONU 反向激光器同时开启时可能会出现OBI 现象,OBI 现象解决方式包括:
(1) R-ONU的回传激光器选用不同的光波长;
(2) 采用特殊的调度器使CMTS对CM的回传发送时间错开;
(3) 采用特殊的有源分光/合光器解决OBI问题。
在带宽升级上,RFoG 系统上所运行的数据系统采用DOCSIS 技术,目前DOCSIS 3.0 标准通过24 个信道绑定可支持高达1Gbps 传输速率,DOCSIS 3.1 标准可以支持10Gbps 以上传输速率。
HFC 网络采用RFoG 技术向FTTH 演进后,可以通过波分方式叠加PON 系统。
7.4 I-PON 技术方案及组网
7.4.1 I-PON 技术方案
I-PON 是基于万兆IP 广播技术和PON 技术的一种光纤到户技术方案,其万兆IP 广播技术将万兆以太网技术应用于单向广播网,双向交互部分采用PON 技术。
I-PON 技术方案如图7-6 所示。

图7-6 I-PON 技术方案
7.4.2 I-PON 组网方案
I-PON 有两纤三波和单纤三波两种组网方案。
(1)I-PON 两纤三波组网方案
I-PON 两纤三波组网方案采用双纤入户,万兆IP 广播传输使用一纤,PON 上下行数据传输使用另一纤,万兆IP 广播和PON 上下行数据传输通道完全分开,避免了多波长间的干扰。
I-PON 两纤三波组网方案如图7-7 所示,万兆IP 广播信号通过万兆IP 光接收机接收后,通过百兆或千兆网络接口,和通过ONU 接收的数据信号一起接入到家庭网络,提供给机顶盒、PC 终端、融合终端或者家庭网关等设备。

图7-7 I-PON 两纤三波组网方案
(2)I-PON 单纤三波组网方案
I-PON 单纤三波组网方案中,网络侧通过波分复用/光合波器将万兆IP 广播传输光波长和PON 下行数据传输波长复用在一起,同时在上行方向分离出PON 上行数据传输波长。用户端通过波分复用/光分波器将万兆IP 广播传输光波长和PON 下行数据传输波长分离,同时在上行方向插入PON 上行数据传输波长。用户端的万兆IP 广播传输光波长和PON 下行数据传输波长分离后,万兆IP 广播信号通过万兆IP 光接收机接收,并通过百兆或千兆网络接口,和通过ONU 接收的数据信号一起接入到家庭网络,提供给机顶盒、PC 终端、融合终端或者家庭网关等设备。
I-PON 单纤三波方案的特点是主体光纤共用,节省光纤资源。
I-PON 单纤三波组网方案如图7-8 所示。

图7-8 I-PON 单纤三波组网方案
7.4.3 I-PON 应用特点
I-PON 技术方案的主要特性是:
(1) 全网统一构建成了一个基带的IP数据平台,构建的是一张全IP网;
(2) 基于IP化数字电视信号的基带全网直播,单节目带宽不受限制,可以支持4K、8K超高清节目;
(3) 基于IP化数字电视信号的基带全网直播,也能到达广播级电视标准,保留了广播电视的特色和优势。
I-PON 技术方案可以通过减小分光比或者PON 系统升级实现宽带提速。
8、FTTH 网络新建/改造
8.1 FTTH 网络新建/改造原则
FTTH 网络新建/改造原则如下:
(1) 新建网络采用FTTH方式,原则上不再新建电缆网。FTTH技术方案应有利于区域内宽带接入技术方案收敛;
(2) 单向HFC网络的双向网络改造应根据网络改造成本确定技术方案,如同轴分配网改造成本较高,建议采用FTTH方式改造,如采用同轴接入方案,建议光纤资源按照FTTH建设要求预留;
(3) 双向HFC网络应按原有技术路线进行优化,并根据带宽需求向FTTH演进。双向HFC
网络的FTTH改造演进中,所选FTTH技术方案应尽可能兼顾原有双向HFC网络设备的利用,实现平滑演进。
8.2 FTTH 网络改造演进示例
8.2.1 FTTH 入户方式示例
8.2.1.1 两纤入户示例
两纤入户指从末级分光点到用户家里通过两芯皮线光缆连接的入户方式,在有线电视网络具有独立管道资源的条件下,可以选择两纤入户方式。
在波长间串扰不能有效解决或者解决成本较高的情况下,两纤入户方式可以通过物理隔离很好地解决多业务平台并存的问题,如:
(1) RF混合和I-PON的两纤三波组网方案;
(2) RFoG技术方案中,将CMTS的下行光波长通过其中一芯传输,RFoG的上行波长通过另一芯传输。
通过使用WDM 波分复用设备,上述多个波长可以在一根光纤中传输,另一个光纤则可用于其他专线业务或作为备用。
FTTH 分配网采用两纤入户时,光纤接入用户家中后,与家庭网络通过如下方式对接:
(1) RF混合和I-PON技术方案中,光纤接入用户家中后通过放置在综合接入箱内的入户型ONU和CATV光接收机/万兆IP光接收机终结光路,然后通过室内布好的网线或同轴连接各房间的用户终端。RF混合和I-PON方案的室内组网如图8-1所示,对于I-PON方案,室内组网中同轴不是必须的;

图8-1 RF 混合和I-PON 方案的室内组网

图8-2 RFoG 方案的室内组网
(2) RFoG组网中,光纤接入用户家中后通过放置在客厅的放置在综合接入箱内的R-ONU终结光路,然后通过室内布好的同轴连接至客厅中的CM,CM再通过室内布好的网线和同轴连接各房间的用户终端。RFoG方案的室内组网如图8-2所示。HFC网络采用RFoG技术向FTTH过渡时,室内分配网络不需要进行改造。
8.2.1.2 光纤和同轴同时入户示例
FTTH 分配网新建/改造是一个过程,在过渡阶段还存在同轴和光纤同时入户的场景。在以下情况下,可以采用光缆+同轴两线同时入户方式:
(1) 有线电视HFC网络向FTTH网络过渡过程中,HFC网络和FTTH网络叠加覆盖的情况;
(2) 同轴分配网络具有其它规划利用的情况。
在光缆+同轴双线入户情况下,业务在接入网中可以通过光纤分配网络传输,也可以通过同轴分配网络传输。
当广播电视业务和宽带接入业务均通过光纤承载,同轴分配网络可用于区域内无线多点覆盖或家庭内业务分发。
光缆+同轴双线入户的过渡方案通常用于RF 混合或I-PON 技术方案,图8-3 所示为其室内组网图。FTTH 分配网采用光缆+同轴双线入户时,光纤接入用户家中后,通过放置在综合接入箱内的入户型ONU 终结光路,然后通过室内布好的网线连接各房间的用户终端,同轴入户后通过分配器连接各房间的用户终端。光缆+同轴双线入户过渡方案中,光缆建议采用两芯皮线光缆,其中一芯用于数据信号传输,另一芯作为备用。

图8-3 两纤+同轴入户室内组网图
8.2.2 单向HFC 网络的FTTH 改造演进示例

图8-4 单向HFC 网络的FTTH 改造示例
图8-4 为单向HFC 网络的FTTH 改造示例,所采用的技术方案为RF 混合或I-PON。
单向HFC 网络仅传输电视直播信号,其主要特点有:
(1) 主干光缆和分配光缆光纤芯数难以满足FTTH应用要求;
(2) 光节点具备取电条件;
(3) 部分情况下光节点覆盖用户数较多。
单向HFC 网络向FTTH 网络演进,需要对网络进行如下改造:
(1) 在分前端机房新增OLT设备;
(2) 光分配网络下沉,用光分路器代替光接收机,用皮线光缆代替同轴电缆入户,对于HFC网络每光节点覆盖用户数较多的情况还需增加楼道光分配点;
(3) 对于HFC网络中分前端机房和光节点间光纤资源不足的情况,可以利用原光节点取电环境,在光节点增加粗波分设备,实现多端口信号的同纤传输。粗波分原理如图8-5所示;粗波分也可用于OLT和SR之间的光纤复用;

图8-5 粗波分原理图
(4) 用户家中增加入户型CATV光接收机和入户型ONU终端;
(5) 单向HFC网络向FTTH网络演进过程中,将存在同轴分配网络和光纤分配网络并存的情况;
(6) 单向HFC网络采用I-PON技术方案向FTTH网络演进时,需将原有光发射机替换为光交换机,此时入户型CATV光接收机替换为万兆IP光接收机。
8.2.3 采用PON+x 的双向HFC 网络的FTTH 改造演进示例

图8-6 采用PON+x 的双向HFC 网络的FTTH 改造演进示例
采用PON+x 的双向HFC 网络包括PON+HINOC、PON+C-DOCSIS 和PON+C-HPAV 等实现方案,图8-6 为PON+x 双向HFC 网络的FTTH 改造演进示例。
基于PON+x 的双向HFC 网络在分前端/小区机房部署了光纤放大器和OLT,在光节点部署了ONU、光接收机和同轴宽带接入系统局端等设备,分前端和光节点间通过光分配网络实现信号传输,光节点和用户家庭通过同轴分配网络实现信号传输,用户家中通过同轴宽带接入系统终端实现业务接收。基于PON+x 的双向HFC 网络具有如下特点:
(1) 分前端机房和光节点间具有和FTTH一致的光传输网络;
(2) 光传输网络已为网络扩容预留了足够的光纤资源;
(3) 每光节点覆盖用户规模较小。
基于PON+x 的双向HFC 网络向FTTH 网络演进,需要对网络进行如下改造:
(1) 分前端到一级交接箱的广播电视光分配网不变,数据光分配网下移,CATV光接收机和ONU下沉到用户端;
(2) 在光节点处增加光分配器,并在光节点和用户家庭间增加两芯皮线光缆;
(3) 基于PON+x的双向HFC网络向FTTH网络演进过程中,将存在双向HFC网络和FTTH网络并存的情况;
(4) 基于PON+x的双向HFC网络采用I-PON技术方案向FTTH网络演进时,需将原有光发射机替换为光交换机,此时入户型CATV光接收机替换为万兆IP光接收机。
8.2.4 采用CMTS 的双向HFC 网络的FTTH 改造演进示例

图8-7 采用CMTS 的双向HFC 网络的改造演进示例
采用CMTS 的双向HFC 网络中,分前端的CMTS 下行RF 数据信号与有线电视信号、互动点播IPQAM 调制输出的RF 信号混合后通过光发射机向下传输,通过ODN 光分配网络传送到光节点,ODN 部署一级交接箱和小区交接箱,光节点部署双向光站,包含正向光接收机和反向光发射机,接收下行的光信号并进行反向光发射,下行光信号转换成射频信号,通过同轴分配网传输到用户家中的CM,CM 完成对数据信号的调制解调,分离出电视信号。CM 的上行射频信号通过反向光发射机发射,分前端的反向光接收机接收,并转换成射频信号回传到CMTS 上行通道。用户端部署CM 实现多业务接入。
基于CMTS 的双向HFC 网络向FTTH 网络演进,需要对网络进行如下改造:
(1) 在光节点处增加光分路器,并在光节点和用户家庭间增加双芯皮线光缆;
(2) 在用户家中增加R-ONU设备,通过R-ONU设备将光信号转换为射频信号传输给原网络中的CM,通过CM实现业务接收;
(3) 通过CMTS调度或者增加物理设备等方式解决OBI问题;
(4) 演进过程中,R-ONU设备不一定直接入户,也可以通过光纤到楼道方式,实现一个R-ONU设备覆盖多个住户单元,实现HFC网络和FTTH网络并行运行;
(5) 基于CMTS的双向HFC网络向FTTH网络演进后,广播电视信号和下行数据信号可以通过不同的光波长实现传输,并引入铒镱光纤放大器为广播电视业务提供1+1全保护,相应的改造方案示例如图8-8所示。

图8-8 引入铒镱光纤放大器的CMTS 双向HFC 网络的改造演进方案
9、FTTH 网络配置要求
9.1 波长规划
对于RF 混合或I-PON 方案,射频广播或万兆IP 广播采用1550nm 波长传输,PON 上下行业务所用光波长根据PON 技术确定:
(1) EPON:下行数据信号用1490nm波长承载,上行数据信号用1310nm波长承载;
(2) 10G EPON:下行数据信号用1577nm波长承载,上行数据信号用1270nm波长承载;
(3) GPON:下行数据信号用1490nm波长承载,上行数据信号用1310nm波长承载。
对于RFoG 方案,下行可以采用1310nm 或1550nm 光波长;考虑RFoG 组网中可能叠加PON 系统,建议RFoG 方案使用1270、1310、1490、及1577nm 之外的ITU CWDM 波长作为上行光波长,一般采用1310nm 或1610nm 光波长。
9.2 QoS 保障
FTTH 承载广播电视业务和宽带接入业务时,应能根据业务QoS 要求提供相应的保障能力。
FTTH 网络中,广播电视类视频业务应满足相关规范要求。
FTTH 应具备保障业务良好用户体验的能力,包括:
(1) 对于语音业务,建立端到端的带宽相对恒定、时延和抖动可控制的链路;
(2) 对于视频通信、在线游戏等业务,提供实时响应、突发大带宽的业务保障;
(3) 对于高清时移电视、高清视频点播业务、网络视频业务,提供低抖动、大带宽传输链路,保障业务的流畅;
(4) 对于上网业务,提供尽可能高的传输速率;
(5) 对于商企业务,按合同要求提供相应品质的传输服务;
(6) 对于网络运营商提供的其他服务,根据需求提供差异化的传输品质。
10、FTTH 网络安全要求
为保障广播电视业务传输安全,FTTH 应对广播电视业务传输关键设备进行1+1 备份,确保网络的安全和可用性。
为保障数据通信类业务安全,FTTH 所采用PON 或CMTS 系统应支持以下安全功能:
(1) 支持基于MAC地址或数字证书的CPE认证功能;
(2) 支持CPE接入数量控制;
(3) 头端设备应支持源IP地址验证功能,阻止用户伪造IP地址接入网络;
(4) 支持检测CPE用户发送ARP/DHCP/IGMP/ICMP等协议报文的数量,当CPE用户每秒钟发送这些协议报文数量超过一定门限时,认为该用户存在DoS攻击行为,头端设备应发送CPE用户DoS攻击告警,并丢弃该用户超过门限的协议报文;
(5) 支持用户之间数据链路层隔离,连接到同一个设备下的不同CPE用户间数据链路层隔离,禁止通过头端设备互通。
11、FTTH 网络管理要求
11.1 概述
RFoG 方案中,有线电视网络FTTH 的网络管理与DOCSIS 的网络管理系统一致。
本章规定了RF 混合和I-PON 方案的有线电视网络FTTH 网络管理方式及其要求。有线电视网络FTTH 网络管理协议采用SNMP,有线电视网络FTTH 网关型终端的管理可以通过TR069协议实现。
11.2 基于SNMP 协议的FTTH 接入网网络管理
11.2.1 网络管理模型
RF 混合和I-PON 方案中,网络管理采用分布式架构,OLT 作为控制中心,内置SNMP Agent,通过OAM 及扩展OAM 管理其下联的ONU 终端设备和光接收机,实现网络管理系统对有线电视网络FTTH 网络的统一管理。

图11-1 RF 混合和I-PON 网络管理架构
RF 混合和I-PON 方案中,OLT、ONU 和光接收机的网管功能要求如下:
(1) OLT的操作维护管理功能应支持对OLT本身的配置、故障、性能和安全管理,同时应支持通过OAM方式实现对ONU的远程管理;
(2) ONU的操作管理和维护功能应支持两种实现方式:一种是本地管理,一种是远程管理。本地管理一般是指维护人员利用PC机通过本地网管接口(专用的Console口、FE接口等)对ONU进行本地的配置、故障、性能和安全管理。远程管理则是由系统管理员通过网管系统实现对ONU的远程管理,包括置、故障、性能、安全等方面;
(3) 光接收机应提供1个串口或者其它接口作为网络管理接口,实现和ONU对接。光接收机至少应支持通过网管系统查询输入光功率。
11.2.2 网络管理MIB
RF 混合和I-PON 方案中,设备管理信息库应遵循SNMPv2c 规范,兼容SNMPv1,并在全国广播电影电视标准化技术委员会向因特网号码分配机构申请登记的根节点标识17409 下定义FTTx 网络管理系统根节点标识,其中PON 设备MIB、光接收机设备MIB 等分支节点定义在FTTx 网络管理系统根节点(nscrtvFTTxTree,OID 号为1.3.6.1.4.1.17409.2)下,PON系统及设备相关的告警MIB 节点定义在告警MIB 分支节点(alarmsIdent,OID 号是1.3.6.1.4.1.17409.2.2)下。
FTTx 网络管理MIB 节点结构如图11-2 所示,根据有线电视网络FTTH 的应用需求,定义如下节点:
(1) 告警管理MIB分支节点:OID号是1.3.6.1.4.1.17409.2.2;
(2) EPON设备MIB分支节点:OID号是1.3.6.1.4.1.17409.2.3;
(3) RF混合光接收机设备MIB分支节点:OID号是1.3.6.1.4.1.17409.2.5;
(4) 光发光放设备MIB分支节点:OID号是1.3.6.1.4.1.17409.2.6;
(5) I-PON光接收机设备MIB分支节点:OID号是1.3.6.1.4.1.17409.2.7;
(6) GPON设备MIB分支节点:OID号是1.3.6.1.4.1.17409.2.8。

图11-2 FTTx 网络管理MIB 节点结构图
11.3 基于TR069 的终端管理系统
RF 混合和I-PON 方案中,可以采用TR069 协议实现入户网关型ONU 终端设备的管理,实现终端业务层的管理和配置。此时,有线电视网络FTTH 网络终端采用PON OAM 和TR069 双通道管理,PON 口相关的远程管理采用OAM 协议,通道转发模式、以太网端口、WiFi 模块、用户光接收机等业务配置的管理则采用TR069 协议。
图11-3 所示为基于SNMP 和TR069 的有线电视网络FTTH 接入网管理架构。
图11-3 基于SNMP 和TR069 的有线电视网络FTTH 接入网管理架构
基于TR069 实现终端设备的管理,符合有线电视网络FTTH 终端网关型方向的发展趋势,用户光接收机定位为业务模块,与WiFi 采用相同的管理模式,可实现终端统一平台管理。基于TR069 实现终端设备的管理,应考虑以下问题:
(1) 有线电视网络FTTH终端必须支持路由功能,否则无法监控接收机。而现在主流使用的ONU终端不配置路由功能,路由功能的支持是借助可选WiFi模块来实现;
(2) 对于已建设HFC设备统一管理平台的网络,需要HFC网管平台与TR069管理平台对接集成;
(3) 用户光收设备需要新定义TR069管理数据模型。
12、FTTH 网络运维要求
12.1 FTTH 网络运维要求
FTTH 网络运维建设的目标是结合广电FTTH 的特点,采用合适的技术手段和网络运维模式,确保有线FTTH 全程全网的高效、安全、可靠运行,降低运维成本,提高运维效率,为用户提供优质满意的服务。
FTTH 运行维护体系包括统一网管、光线路检测、网络安全系统、运维支撑系统、运维流程和应急预案等多个方面:
(1)统一网管平台
设备管理维护主要通过FTTH 统一网管支撑。FTTH 统一网管应支持对光平台、OLT、ONU、入户型光接收机的配置、故障、性能、安全等管理功能,具备对大量设备进行统一管理的能力,能明确标识入户型ONU 和入户型光接收机。FTTH 统一网管平台应由专业的维护人员实行维护管理。
(2)光线路检测
采用信息化手段和专业仪器仪表,将线路线缆纳入统一管理,配合FTTH 统一网管,提高光线路故障定位查找的准确性。
(3)网络安全系统
建设全方位的网络安全体系,包括访问控制、安全漏洞检查、攻击监控、备份和恢复机制,对物理网络、应用系统管理系统等做动态的安全分析,确保整个网络具有保密性、完整性、可用性和可控性。
(4)运维支撑系统
运维支撑系统包括:
业务运营支撑(BOSS)系统
BOSS 系统有相应的接口与FTTH 统一网管对接,实现业务开通和终端自动发现、配置,实现业务工单的自动下发。
资源管理系统
资源管理系统实现FTTH 物理资源和逻辑资源管理。
(5)标准化的维护流程
为降低FTTH 网络维护成本和提高维护效率,必须明确各维护部门责任,建立标准化的维护流程,协同业务受理、故障申告与处理等方面的能力建立完善的运行维护规程,确保各专业维护力量的密切配合,提高FTTH 网络维护水平。
(6)应急预案系统
为了应对服务维护过程中难以避免的意外情况,需要对FTTH 网络运维中突发风险进行详细的分析,并针对各类的突发事件设计相应的预防与解决措施,组建完整的应急预案。
12.2 FTTH 运维工具
12.2.1 测试工具
FTTH 运维中所用测试仪表主要有笔记本电脑、PON 光功率计、OTDR、场强仪、光源、红光源、光衰减器、万用表、网线测试仪等。
12.2.2 施工工具
FTTH 运维中所用到工具包括普通工具和熔接工具,熔接所用工具为熔接机、酒精、功率计、OTDR、尾纤、剖线钳、光纤切割刀、斜口钳等。
12.2.3 应急设备和器材
为保证设备维护和故障处理工作的顺利完成,需要根据设备和板卡的易损程度、发生故障时的影响范围等因素按照不同的比例和数量编制备品应急设备、测试仪器和器材采购计划。
13、FTTH 施工和验收要求
13.1 网络施工要求
13.1.1 设备安装要求
设备安装应固定牢靠、排列整齐,并按规范进行设备编码。设备安装后应测试设备相应指标。
13.1.2 光缆敷设要求
光缆要合理、平直布放,严禁对光缆进行碾压、挤压、扭绞及施加过大拉力。光缆敷设完毕后,应检查光缆是否良好。
13.2 施工验收要求
FTTH 网络施工完成后,应对FTTH 网络设备运行情况、光链路指标和业务指标等进行测试检查,形成完整竣工验收报告并存档。
责任编辑:蔡庆
24小时热文
流 • 视界
专栏文章更多
- [常话短说] 【热评】广电做“错”了什么?! 2025-12-15
- [常话短说] 【重要】广电“壮士断腕”! 2025-12-11
- [常话短说] 【解局】广电降本增效“大有空间”?! 2025-12-10
- [勾正科技] 短剧榜单|电商,美妆行业持续发力,精品定制短剧推动品牌高声量 2025-12-09
- [探显家] CTV 广告从“注意力”转向“可验证的结果” 2025-12-09

